Home

 

Chopper

Für, vor Allem, optische Messungen ist es oft günstig das Messlicht zu modulieren, um das Messsignal vom Untergrund trennen zu können. Zudem kann dann zur Messung ein driftarmer AC-Verstärker oder ein Lockin-Verstärker eingesetzt werden. In Fällen, wo die Lichtquellen nicht direkt moduliert werden kann wird hierzu oft ein Chopper eingesetzt.
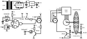
Ein Chopper besteht meist aus einer sich drehenden Scheibe mit Löchern die den Lichtstrahl periodisch unterbricht. Die Drehzahl der Scheibe und die Anzahl der Löcher bestimmt die Frequenz des Signals. Um unnötig lange Messzeiten zu vermeiden wird gern eine hohe Messfrequenz im Kilohertzbereich verwendet, d.h. man benötigt hohe Drehzahlen und oder viele Löcher.
Als Motor wird hier der Antrieb des Scannerspiegels aus einem Laserdrucker verwendet. Diese Teile erlauben hohe Drehzahlen bei gleichzeitig hoher Konstanz. Wird zudem die Originaltreiberplatine verwendet ist der Aufbau einfach. Man benötigt nur eine Stromversorgung und einen Generator zur Einstellung der Drehzahl. Hier wurden zwei Generatoren vorgesehen, zum Einen ein Quarzoszillator mit 2MHz der eine Drehzahl von 2367 Umdrehungen pro Minute erzeugt. Mit einer Chopperscheibe gibt das eine Unterbrechungsfrequenz von 355 Hz. Der variable Generator gibt Drehzahlen zwischen 380 und 660 Hz.

 
Bei den hohen Drehzahlen ist es wichtig dass die Chopperscheibe keine Unwucht aufweist, deshalb wurde die Scheibe einer Festplatte verwendet. Diese Scheiben aus beschichtetem Aluminium sind sehr präzise gefertigt und man muß nur noch die gewünschten Löcher bohren.
 
 
 
 
 

Schaltung PDF-Format Schaltplan im PDF-Format